不锈钢管挤压机的动力源是高压液体,如水或油。其压力为20~32MPa,这是在生产实践中,权衡各种利弊因素所得到的结果。因为液体压力过低,挤压机的结构和阀门管道的尺寸都要增大,设备变得十分笨重。反之,如果液体压力过高,水的流速过快,流动的冲击力增大,设备和管道容易损坏,密封也较困难。但是,随着挤压机吨位的增大,要满足特大吨位挤压机的需要,液体的压力必须增高,不然,大型挤压机的外形尺寸就很大。近代已经出现超高压挤压机,其液体工作压力达到100MPa.因此,对挤压机的管道,阀门以及其密封都提出了更高的要求。
提供挤压机动力源高压水(油)的液压系统是挤压机的中枢。由水泵房的高压水泵、高压空气罐、水一空气罐(即蓄势器)、空压机、水箱、各种阀门、控制系统等组成。高压水泵产生的高压水送入水罐。在挤压时,水罐中的高压水和高压水泵的高压水同时供应给挤压机。空气罐、水罐(即气一水罐)是一个蓄能器,起着挤压力和挤压速度的补偿作用,以减小水泵的负荷。
为了在挤压不锈钢管过程中,保持高的和稳定的挤压速度,动力源的压力降不能超过10%.
挤压机高压管道系统的主要任务是要在一般的工作条件下,确保操作速度达到0~400mm/s,即便是在使用主柱塞的情况下也是如此。
液压系统工作性能好坏的标志是管道和控制器系统内传递压力介质的速度。所有流过横截面的尺寸应该这样确定:即使阻止流动而引起的压力下降不超过合理而又可以容许的限度,在阀门和管道中的磨损率保持在最小值,以及磨损不是由于流量的超速所造成。
如果是以水作为传递压力的介质时,进口阀流速的经验公式如下:

对于3150t挤压机,主柱塞直径为DKR=1150mm,主柱塞截面积FKR=103869c㎡,主柱塞的速度vkR=300mm/s,则所需要的水的流量为QKR=FKRDKR=311.607L/s.
1. 挤压机主缸
传压介质水或油在挤压机主缸中经过加压后被压缩,主缸壁认为是刚性的。则其中传压介质的压缩体积为:
ΔQ = QKΔp
对于水而言,K=44×10-6(101.325kPa下);对于油而言,K=70×10-6(101.325kPa下)。
实际上,在挤压过程中,主缸的容积是稍有增大的。因此,分别计算在挤压开始时,即最大坯料长度下主缸容积的压缩体积以及在挤压柱塞最大行程时,主缸容积的压缩体积。
压缩体积的作用如同机械弹簧,而此等效弹簧对于所计算的5000t挤压机(水压机)为:

2. 挤压机管道系统
挤压机的管道系统的体积,对于所有的挤压机都小于挤压缸容积的15%。
5000t挤压机在最大压力下,所有高压系统滑阀漏油量为油泵装置最大输送量的5%。
3. 挤压机阀门与滑阀
在水压挤压机中,采用的阀门的漏损几乎不影响挤压速度。而在油压挤压机中控制系统则采用滑阀,滑阀与滑阀外壳之间的缝隙的漏损由下式求出:
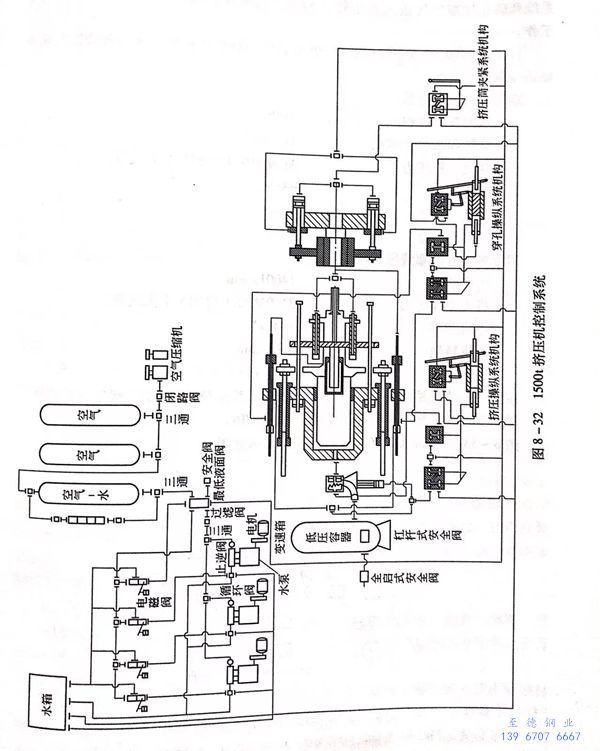
一般漏损与压力成正比,与油的黏度成反比,因而也与工作温度有关。挤压机的液压控制系统是挤压机的中框,起着控制、协调各主辅机械动作的作用。
现代挤压机的液压控制是通过“电磁阀一单顶缸”系统实现的,老式挤压机则是通过“手柄一凸轮”系统控制。
采用“电磁阀一单顶缸”控制液压系统能够实现自动化操作,并且通过液压连锁可以防止事故发生。而“手柄一凸轮”控制系统结构简单,安全可靠,但不易实现自动化操作。
图8-32所示为1500t卧式挤压机的控制系统图。


