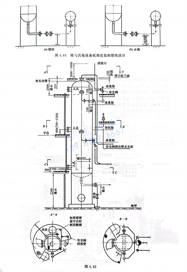
工程应用:某塔管道的配管设计实例一,某塔管道的配管设计见图4.62。


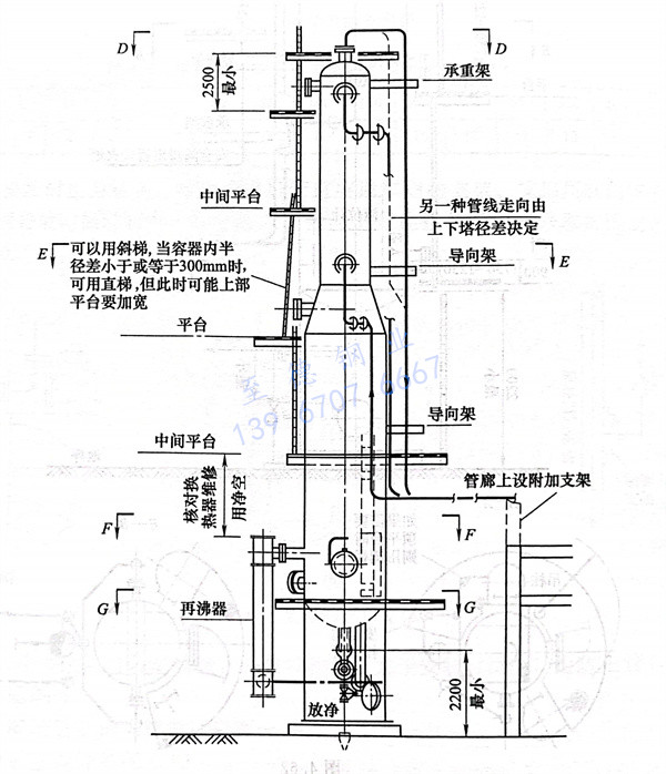
工程应用:某塔管道的配管设计实例二,某塔管道的配管设计见图4.63。


工程应用:某塔管道的配管设计实例三,某塔管道的配管设计见图4.64。

工程应用:某塔管道的配管设计实例四,某塔管道的配管设计见图4.65。


发布日期:2023-05-04 15:22:35 人气:209
工程应用:某塔管道的配管设计实例一,某塔管道的配管设计见图4.62。


工程应用:某塔管道的配管设计实例二,某塔管道的配管设计见图4.63。


工程应用:某塔管道的配管设计实例三,某塔管道的配管设计见图4.64。

工程应用:某塔管道的配管设计实例四,某塔管道的配管设计见图4.65。

